据统计, 交通运输领域碳排放量占整个经济社会碳排放总量的30%左右,并仍保持高速持续上涨趋势. 一方面, 电动车具有巨大的储能作用, 可以削峰填谷. 目前我国乘用车保有量约3亿, 如果全部换成电动车, 每辆车平均电量为65 kW h, 则车载储能容量约为200亿kW h, 与中国每年消费总电量基本相当. 若其中10%的车辆同时按50 kW充电, 则总功率与全国电网装机功率相当. 电动车的发展对不稳定、不持续的新能源电力具有重要的促进作用, 对碳达峰、碳中和目标具有重要意义. 另一方面, 仅就车辆热管理领域而言, 目前乘用车大量使用的氟利昂类制冷工质具有高温室效应, 按照一辆乘用车热管理系统充注R134a约0.7kg计算, 全国车辆的当量碳含量约为2.8亿吨, 因此,在碳中和背景下, 车辆热管理系统的低碳化技术研究至关重要.
面向能源安全及气候变化等多方面的挑战, 车辆(包含乘用车、商用车及轨道车辆)的新能源化已成为肩负未来出行、产业发展、能源安全、空气质量改善等多重历史使命的国家战略. 目前, 全球累计销售新能源汽车超过1100万辆, 截至2020年12月, 我国新能源汽车销售量已超550万辆, 且仍保持快速上涨的趋势, 市场需求急剧上升. 从热管理技术角度来看, 通过制冷及热泵技术的完善, 发展车辆绿色低碳热管理方法, 提升热管理效率, 提高电池、电机的温度控制精度, 创造更舒适的车内环境, 成为打造我国乃至全球范围内更安全、舒适、节能、环保的未来新能源汽车最重要的环节之一.在制冷领域, 自从《<蒙特利尔议定书>基加利修正案》签订并实施以来, 削减当量碳排放、有效延缓全球变暖成为制冷行业最热门的话题. 而国际制冷学会的调研指出, 全球制冷行业造成的当量碳排放(或全球变暖效应)中37%来自各种含氟制冷剂的泄漏, 另外63%来自运行过程的电能消耗. 这意味着, 削减制冷行业当量碳排放只存在两条基本路线: 强温室效应制冷剂的替代与制冷系统能效的提升.在新能源汽车热管理产业中,目前广泛应用的HFC(hydrofluorocarbon)制冷剂具有极高的温室效应指数(global warming potential, GWP, 通常为CO2的1000~2000倍), 环境效益不佳. 另外, 考虑到新能源汽车中发动机余热的缺失, 常规制冷系统冬季需切换为热泵模式运行, 供给车辆制热需求, 但HFC制冷剂在低环境温度工况下(−10°C以下)通常会出现强烈的制热量衰减, 需要配合PTC(positive temperature coefficient,相当于电加热)共同使用, 能效指数较低. 据国际制冷学会统计, 为应对全球人民日益增长的生活需求, 全球在运营中的制冷设备已超过50亿套, 其中移动式车载空调(包括乘用车、商用车及客车)超过10亿套, 产业基数已达到家用空调的数量水平. 因此, 对于目前广泛应用的HFC制冷剂及其系统来说, 从节能(能效大幅提升)和减排(强温室效应气体排放量削减)两个方面发展交通运输领域相关制冷及热泵技术, 促进车辆热管理行业的技术升级与绿色发展, 打造电动、清洁的出行方案, 对于我国实现“2030碳达峰、2060碳中和”的伟大目标具有重要意义.近年来, 新能源汽车行业在全球范围内的发展如火如荼, 但依旧面临续航里程不足、安全事故频发等诸多问题. 相比于传统燃油车, 新能源汽车行业对整车热管理系统提出了更加精细、严格的要求.在常规运行状态下, 新能源汽车(乘用车、商用车及轨道车辆均包含在内)的热负荷主要来自5个方面:新风热负荷、围护结构热负荷、车内人员热负荷、太阳辐射热负荷、车内设备热负荷. 制冷及制热条件下的车厢热负荷计算方法为

目前常用的新能源汽车电池通常为锂电池, 其充电与放电的实质是锂离子的迁移过程. 充电时, 电池正极生成锂离子, 经电解液运输穿过隔膜到达负极, 嵌入负极碳层中. 整个过程中的正极反应、负极反应及等效电池反应如式(3)~(5)所示. 伴随着快充技术的普及, 电池充电过程中能量密度急剧上升, 亟需良好的热管理手段进行干预, 否则存在较大的安全隐患.

类似地, 电池放电时, 锂离子从负极脱出, 再运动回正极, 过程中同样伴随着欧姆热、电化学反应热和极化热等现象, 也必然引发电池温度上升. 电池产热模型一般可分为电化学-热耦合模型、电-热耦合模型和热滥用模型. 目前最常用的电池产热模型为Bernardi等人的产热率模型:

电池温度过量上升将带来电解液分解、负极热分解、膜分解反应、正负极与电解液反应等异常化学变化, 大大增加电池热失控及热失控蔓延风险, 严重威胁车上人员的生命安全. 研究显示, 锂离子电池最适宜的工作温区为20~40°C, 因此除了高温运行条件下的制冷需求外, 低温运行或低温启动条件下电池系统同样存在显著的制热需求.另外, 除了常用的锂电池之外, 近两年间氢燃料电池发展极为迅速, 但氢燃料电池适宜的工作温度范围为60~90°C, 过低或过高的温度同样会造成电池性能的衰减甚至严重的安全隐患, 其使用过程中更加需要妥善的热管理措施进行监管.驱动电机及其电控系统是新能源汽车最主要的动力来源, 也是车内最核心的部件之一. 电机工作过程中会产生大量机械损耗(各种机械部件之间的摩擦)与电磁损耗. 电机电磁损耗的精确计算需要用到有限元分析法, 但实际中通常采用空载实验法进行测试.新能源汽车中的电控系统通过半导体、微处理器等器件实现对车用空调压缩机、阀件、转向助力泵电机等进行调控的功能. 电机控制器和直流转直流(direct current to direct current, DC-DC)元件是产热的主要来源, 例如绝缘栅双极晶体管(insulated gate bipolar translator, IGBT)元件的平均热损耗率为5%.汽车车室空调主要目标是保障乘员的舒适性以及挡风玻璃的安全性. 其主要包含以下4种功能: (1) 采暖和制冷功能; (2) 过滤、通风和换气功能; (3) 湿度控制与调节功能; (4) 除雾与除霜功能.汽车车室空调的实现形式主要有直接式、间接式、半直接式等. 直接式空调的前端模块以及空调箱均与空气直接换热, 而半直接式和间接式则有部分或全部换热器采用载冷剂二次回路的实现形式. 直接式空调一般效率高, 而间接式空调制冷剂的侧系统构造简单, 且可以防止制冷剂向乘员舱泄漏引发安全隐患, 适用于可燃、微可燃型工质系统. 关于间接系统, 有学者提出采用冰蓄冷的方式提升二次回路式车室空调系统降温过程的功耗以及达到车室舒适条件的时间, 但考虑到二次回路本身成本、重量的增加以及性能上的损失, 这种循环方式在车辆应用领域的推广程度始终不高. 具体的实现形式因车型及需求不同有所变化, 本文不再赘述.在传统燃油车中, 由于冬季可以采用发动机余热进行供暖, 因此车室空调仅考虑夏季制冷应用即可. 但对于纯电动汽车而言, 发动机余热的缺失导致车辆冬季供暖需求尤为紧迫. 目前主流的供热方式有高压电加热和热泵供热两种技术. 根据冬季制热方式, 目前的新能源汽车的车室空调系统可分为单冷空调加完全电加热系统、热泵空调加辅助电加热系统. 考虑到新能源汽车中电池、电机与电控系统的温度同样需要精确管理, 通常意义上的热管理系统应该是车室空调与三电热管理的耦合系统.单冷空调+PTC是较为简单的新能源汽车车室冷热供应方式, 基本可沿用燃油车系统, 是目前新能源汽车应用较为普遍的空调系统形式. 其主要形式与传统燃油车较为相似, 图1为单冷车室空调匹配完全电加热PTC供暖方式的系统原理图. PTC电加热的******优点是结构与控制简单、成本较低; 但加热效率永远小于1,冬季制热时需要消耗大量的电池能量, 直接导致续航里程的严重衰减. PTC电加热系统按使用方法可分为PTC风暖和PTC水暖两种形式. 其中PTC风暖是电加热直接加热空气, 结构简单、加热温度高, 但具有一定的安全隐患; PTC水暖方法是利用PTC模块加热冷却液,再通过冷却液加热空气, 虽然安全系数较高, 但系统比较复杂, 加热温度也相对较低.
PTC通常是直接消耗电能进行采暖的方式, 其电能利用能效比小于1, 电能的大量消耗对续航里程产生较大影响. 因此, 为提高车室空调能效比, 借鉴家用空调的使用模式, 热泵在车室空调中逐步得到关注和应用.然而, 传统的氟利昂类热泵在低温环境下制热量骤减,难以满足车室采暖需求, 因此衍生了热泵空调+PTC的系统形式. 热泵的系统形式呈现多样化性, 主要通过阀件的组合、换热器的组合等形式实现, 近年也逐渐产生了四通换向阀以及阀岛等的实现形式. 不同车型、车企的热泵实现形式也不尽相同, 但最终的目的都是实现空调箱内换热器功能的转化, 如图2所示. 客车等商用车中通常采用四通换向阀等进行模式切换, 而乘用车空调目前主要采用三通阀的三换热器系统, 通过电动二通阀或电动三通阀实现制冷、制热、除湿和蒸发器除霜模式的切换. 冬季制热运行时, 车外换热器(蒸发器)温度可能低于室外空气的露点温度, 从而导致结霜现象, 当霜层太厚时需要进入除霜模式, 除霜模式的系统流程与夏季制冷模式一致. 乘用车除湿工况时,空调风系统先经过车内蒸发器降温, 将空气中的水蒸气凝结排出, 再经过车内冷凝器加热回温后送回车室内, 达到除湿的目的.
(a) 四通换向阀切换模式; (b) 三通阀+三换热器切换模式面对严寒工况、启动过程等, 热泵系统制热能力通常受限, 还需额外布置PTC以备不时之需. 用于热泵系统的辅助电加热通常有两种方式: 直接热泵式系统, 如图3(a)所示, 风暖PTC与制冷系统内的车内冷凝器协同布置, 共同提供制热量; 间接式热泵系统,如图3(b)所示, 制冷系统在板式换热器中向二次回路的循环流体放热, 而二次回路循环流体与PTC、暖风芯体串联.
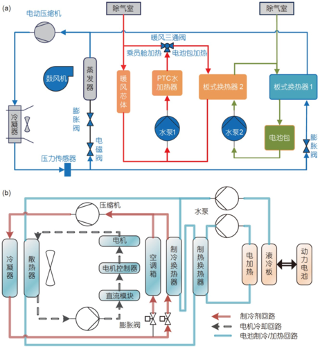
(a) 直接式热泵空调系统; (b) 间接式热泵空调系统近年来, 随着新能源汽车不断向高能量密度、高能量转换效率和高集成度的方向发展, 三电系统(电池、电动机、电控系统)的热管理需求与日俱增, 已经关系到新能源汽车整体的安全和效率问题, 促进了一体化热管理系统的提出、升级和演化. 目前, 车辆热管理问题存在多个并行独立的方面, 可以将其总结为安全性目标、动力性目标、续航能力目标、舒适性目标、耐久性目标. 一般而言, 安全性目标为关键目标,动力性与续航能力目标为次级目标, 舒适性与耐久性目标为三级目标.根据车室空调与电池/电机温控的不同组合形式,可构成不同的一体式热管理系统, 如车室空调+电池温控并联式热管理系统(图4(a))和车室空调+电池冷却、电机余热回收式热管理系统(图4(b)). 图4(a)所示的系统工作原理为: 制冷剂系统增加了与蒸发器并联的Chiller, 用于冷却电池回路的冷却液; 在乘员舱加热用的水PTC回路上增加一个与暖风散热器并联的板式换热器, 用以加热电池回路的冷却液. 这样电池回路的冷却液既有冷源又有热源, 可以保证在全工况范围内使动力电池处于相对合理的温度区间, 动力电池的使用性能不会受到限制, 明显提升了整车的使用体验.

图4 车室空调及热管理系统. (a) 车室空调、电池温控并联式热管理系统; (b) 车室空调、电池冷却、电机余热回收式热管理系统更进一步地, 目前新能源汽车热管理行业的发展趋势是将乘员舱舒适性与电池、电动机、电控系统等部分的精确温度管理进行深度耦合. 如图4(b)所示, 乘员舱内的换热器会额外并联一路板式换热器, 通过全通节流阀在全通模式与节流模式间的切换, 实现对乘员舱和电池包各自的加热和冷却作用. 同时, 电动机及其控制部件的热管理也同样耦合在整体回路中. 在温度过高时, 可以通过室外散热器散热, 也可以通过制冷循环Chiller进行强效散热; 而在冬季温度过低时, 还可以通过冷却介质串联的方式为电池包提供预热或加热效果.在功能上, 新能源汽车热管理系统的控制主要包含乘员舱的热舒适性控制、电池电机和电子元件的温度管理控制、挡风玻璃的除霜除雾安全性控制、制冷系统在不同路况和气候条件下的模式切换与运行控制以及各模式下的故障保护控制. 新能源汽车热管理控制系统的主要构成是传感器、执行器、控制器. 其中,传感器大多由温度传感器和压力传感器构成, 而执行器则以电动压缩机和电子膨胀阀为核心, 还包括HVAC(heating ventilation air conditioning)鼓风机、冷却风扇、电子水泵等周边零部件.在控制方法及控制目标上, 传统汽车的控制系统以舒适性为首要目标, 而新能源汽车因其能耗直接与可行驶里程相关, 控制系统不仅要关注舒适性, 更要兼顾节能效果. 新能源汽车热管理系统控制的目的是在保证乘员舱舒适性, 电池、电机、电控温度合理, 以及系统稳定运行的基础上, 通过一定的控制手段, 充分实现整车的能量管控, 达到尽可能降低系统能耗、提高能量利用效率的目的. 一般地, 新能源汽车空调的控制系统包含3个层次的控制目标: 控制量的快速、稳定、精准响应; 特定约束条件下的优化问题; 控制系统的鲁棒性及抗干扰能力.常用的新能源汽车热管理系统控制从反馈类别上有开环控制和反馈控制之分: 开环控制即通过实验标定的手段, 根据不同的运行工况直接给出明确的控制量参数. 这种控制方法相对较为简单, 控制系统稳定性高, 但同时带来了控制精度差、能耗高等问题, 在新能源汽车热泵空调及热管理领域的应用越来越少. 另一大类即反馈控制, 在控制过程中对具体控制量的参数值并不明确知晓, 而是通过目标量与控制量之间建立反馈逻辑关系, 从而对热管理系统进行控制. 在愈趋复杂的新能源汽车控制体系中, 反馈控制的应用愈趋广泛.新能源汽车热管理系统常用的反馈控制方法包含启停控制、PID(proportion integration differentiation)连续控制、局部模型预测控制(model predictive control,MPC)和全局MPC控制、结合其他智能算法的控制等.在这些控制当中, 启停控制相对简单, 建立控制目标的启动阈值和停止阈值, 从而对诸如压缩机、水泵、风机等执行部件直接进行启停控制, 以实现乘员舱或电池等热管理的控制目标. 这类控制方法简单、稳定, 但精度差, 难以实现能耗管控, 故本文不作重点介绍.传统PID控制作为一种经典的反馈控制, 很早就应用在汽车空调控制系统领域, 相关控制参数可以通过Ziegler/Nichols方法或其他方法获取. 然而, 在应对变工况条件或者受到扰动时, PID反馈控制精度可能出现衰减, 尤其是受到汽车空调热力学延迟以及制冷系统强非线性特征的影响, PID反馈控制的鲁棒性可能出现剧烈恶化. 相比启停控制, PID控制作为一种较为成熟的连续控制方法, 在新能源汽车热管理领域有广泛的应用. 但是, 汽车热管理系统是一个高度非线性的热力学系统, 变工况条件下的PID控制通常会出现振荡等控制失稳的现象. 这是因为, 在单一乘员舱空调系统基础上, 耦合加入电池、电机、电控的热管理逻辑之后, 不同热管理子模块之间的热力学特性相互耦合,PID控制的积分比例参数也需要相互配合; 然而, 应对宽工况运行条件, 单一的PID参数很难适应, 车厢温度等目标量以及压缩机转速等控制量便容易产生振荡,如果一味采取复合PID控制方法应对此类问题, 控制系统将会变得异常复杂. 为解决这一现象, 行业内衍生了诸如模糊控制、神经元网络等耦合PID的控制方法、自整定PID控制方法等, 从局部缓解了多控量并存条件下引发的振荡以及多目标之间的控制不协调现象.模型预测控制是一种基于模型预测的正向控制方法, 其基本控制流程主要由模型建立、预测发展、控制指令、反馈调节组成. 首先, 建立控制对象的理论模型(由偏微分方程构建的物理模型或由大量数据训练的自学习模型), 监控控制对象当前所处的系统状态;接着, 预测控制对象在接下来一段时间的发展, 根据一定的需求导向实施多时间步长内的前馈控制与动作指令; 最后, 通过实际热力学系统的受控最优运行状态,实时反馈热力学参数给控制核心, 以便进行调节及下一段时间尺度内的预测. 由于该控制方法要严格基于一个准确的系统仿真模型而进行实施, 因此擅长解决同一系统内各个控制回路之间的耦合关系, 适宜于多输入、多输出条件的非线性系统中, 在汽车热泵空调领域得到了一定程度的应用. 该方法不会过度依赖直接的信号反馈来调节执行器的动作, 具有稳定性高、响应速度快、寻优能力强等特点.MPC控制依赖模型的建立. 新能源汽车热管理系统复杂、模型变量多, 当前新能源汽车热管理系统中MPC的控制以局部应用为主. 夏应琪采用MPC控制策略对电池加温进行局部控制, 模型预测控制的约束条件为电池温度控制精度以及其不同工况下的温度范围. 优化的经济性目标为PTC加热的消耗电量, 同时引入松弛因子建立软约束以防止固定约束而导致无可行解的现象. He等人针对新能源公共汽车乘客数量频繁变动、热负荷波动且不确定性大的热管理系统控制问题, 建立了MPC控制策略. 如图5所示, 通过预测人员负荷直接对空调系统进行控制, 可实现节能6%左右. 类似地, 在混合动力汽车涉及电机和发动机的双重热管理时, 传统控制方法是根据驾驶员指令和车辆状态进行反馈控制, 进而调节动力需求, 而卢鹏宇基于精确逻辑动力输出控制策略, 在不同的动力系统功率输出配比下, 建立了全局能耗和局部能耗的热管理模型预测控制方案. 局部能耗控制方案的约束条件优先保证发动机的热管理精度和能耗最小化; 全局能耗优化方案的约束条件将发动机和电机的热管理需求及能耗通过耦合因子建立关系, 形成全局的约束目标. 这一方案也给纯电动汽车的电机、电控、电池以及乘员舱冷热负荷需求等多重约束、多重目标的热管理系统提供了模型预测控制的思路.

(a) 基于MPC的空调系统预测性控制; (b) MPC控制器的信号输入输出流程对于考虑更为复杂的全局变目标多变量控制的新能源汽车热管理系统, 尤其是结合三电精细化热管理的MPC控制, 模型的目标量涉及乘员舱温度、电池、电机、电控的热管理温度, 控制量涉及多个电子膨胀阀的开度、压缩机转速、两个风机转速、水泵转速等,同时还包含诸如路况信息、用户信息、外界负荷、人员变化等. 模型庞大、约束条件繁杂、目标量众多且不清晰等, 这些客观因素势必带来庞大的计算量和储存量, 实时计算的效率或将成为该方法推广应用的瓶颈. 离线优化可以降低模型预测控制对计算量和计算效率的依赖, 给未来新能源汽车全局优化策略的制定提供了一种新的解决思路. 结合诸如模糊神经元网络对模型进行离线建立, 可以避免全局寻优计算量过大而导致的预测控制失效问题. 然而, 单纯的离线优化也容易导致模型脱离实际, 因此预测模型的更新频率、预测域的选取以及与热力系统本身热惯性之间的权衡, 是MPC控制在新能源汽车热管理系统全局应用中需要进一步解决的问题.除了以上提到的两种经典控制方法外, 新能源汽车热管理越来越关注舒适性、能量管控程度等指标,比如根据用户特征的自学习算法等, 在PID反馈控制和MPC预测控制的基础上, 衍生出了结合特定智能算法的控制方式. Xie等人基于模糊PID的控制框架, 设计了根据不同用户习惯特征的自学习智能控制策略, 控制逻辑如图6所示. 以无量纲参数PMV(predicted meanvote)表征用户特征, 这里的PMV值与用户的衣着、自身汗腺蒸发量及所处环境状态等相关, 通过PMV的计算、控制、学习, 将信息传递给控制器从而执行对压缩机、风机等的转速控制, 而车厢的实时温度作为反馈值传递至PMV计算器. 该智能控制方案相比启停控制和单一的模糊PID控制可节能31.8%和10%. 此外,Xie等人将基于PMV自学习判别方法应用于MPC控制中, 相比单一的模型预测控制和PID控制, 分别节能4.32%和25.6%, 不仅大幅实现了节能效果, 同时也满足了不同乘客的差异性. 随着对新能源汽车舒适性个性化关注以及多元热管理的需求日益增长, 各类具有自学习特征的智能算法, 包括用户特征、当前/未来路况信息、当前/未来天气信息等, 将逐渐融入新能源汽车热管理的控制算法中, 热管理系统的控制将会更加智能化.

除了以上提到的几种较为常见的控制方法外, 在新能源汽车热管理系统的局部控制中, 还有应用模糊控制、鲁棒控制、滑膜变结构控制、动态规划控制、ESC(extremum search control)控制等. 总之, 新能源汽车的整车热管理耦合了乘员舱的冷热需求、三电(电池、电机、电控)设备精细化温度管理, 通常涉及多目标、多变量控制体系, 且整车热管理系统具有高度非线性、系统耦合性强、热惯性反馈延迟、运行工况范围广、扰动因素偶然性强等特征. 随着对能效、舒适性的关注, 结合智能算法的、具有不同用户特征, 并结合在线大数据(包含路况信息、人员信息等)的智能控制方法, 在未来新能源汽车热管理系统的控制中将扮演越来越重要的角色.自从蒸汽压缩式制冷系统问世以来, 常用制冷剂类型已经历了多次更迭. 以乙醚、乙醇为代表的第一代制冷剂仅达到了能够提供制冷功能的需求, 很快被R12等第二代制冷剂(氟利昂, chlorofluorocarbon,CFC及hydrochloro-fluorocarbons, HCFC)替代, 第二代制冷剂开始被引入车辆应用领域. 不过, 由于臭氧层破坏问题, 《蒙特利尔议定书》限制了第二代含氯制冷剂的使用, 并标志着第三代不含氯制冷剂(HFC)的出现. 近些年, 虽然交通领域新能源化的进程如火如荼,但目前新能源汽车中所采用的制冷剂种类仍然沿袭传统燃油车的技术路线, 即还停留在HFC阶段: 其中乘用车主要采用R134a作为工质, 而商用车(客车与轨道车辆等)多数采用R407C等作为工质. 在制冷方面,对比R134a, R407C车辆空调系统不仅能够保证几乎相当的降温速度与制冷能效, 而且通常采用更小的压缩机与换热器, 对车辆设备轻量化具有重要意义.随着新能源汽车的普及, 一个主要问题开始凸显:即传统燃油车辆中存在充足的发动机余热可供冬季制热需求, 但新能源汽车中发动机余热的缺失导致冬季制热成为车辆制冷系统必须解决的重要问题.为此, 学者开始针对R134a、R407C等系统的热泵制热性能展开研究. Li等人开发了电动车用R134a热泵空调系统. 类似于家用空调, 该车用空调热泵系统同样通过四通换向阀进行制冷与制热模式的切换, 在0°C环境温度以上均可以较快地实现车厢制热的目的, 但运行至−15°C时制热量已经出现了明显的衰减. Peng等人也搭建了类似的电动车热泵台架, 实验结果显示, R134a工质在−5°C的环境温度下仍然具有较理想的制热COP(coefficient of performance), 但更低温度下的情况并未提及. 更进一步地, 有学者研究了R134a车载热泵系统在−10°C条件下的性能表现, 其制热COP和制热量可分别达到3.26及3.10 kW, 虽然COP值尚可, 但制热量已经严重衰减至不能满足车厢供热需求. 另一方面, Wang等人针对电动车用的R407C热泵系统进行了对比研究. 结果显示, 该热泵在−10°C条件下具备2.3左右的制热COP, 虽然能效比相对较低, 但制热量和功耗相对R134a系统更大.考虑到R134a及R407C热泵系统在较低环境温度下的制热量衰减问题, 常规R134a及R407C系统中通常需要增加压缩机转速或配备更大容量的压缩机来保证低环境温度下充足的制热量. 另一方面, 从提升循环制热COP的角度, 参考家用和商用热泵中的成熟技术, 学者利用膨胀罐或经济器等部件构建了中间补气型的系统结构形式, 并分别开展了数值模拟和实验研究, 在一定程度上拓宽了R134a及R407C热泵系统在车用低温环境下的适用范围, 制热COP提升10%左右. 然而, 考虑到复杂系统在工程应用上的难度, 目前大多数乘用车及商用车的实际执行方案仍然是常规R134a或R407C系统搭配PTC电加热进行协同制热, 甚至在−15°C以下的严寒环境中使用纯PTC加热, 在节能和环保两方面均具有较大的提升空间.为了加速车辆行业中第三代HFC制冷剂向第四代制冷剂(天然或HFO(hydrogen fluoride olefins)类低GWP(global warming potential)制冷剂)的绿色替代进程, 近些年相关研究层出不穷. 本节将主要介绍几种新能源汽车热管理领域中较为热门的替代方案.CO2作为一种天然工质, ODP(ozone destruction potential)为0, GWP为1, 环保无污染. 1993年, 国际制冷学会前主席Lorentzen提出的跨临界CO2循环就是针对汽车空调的应用场景, 其因制冷效果不佳, 发展受阻.近些年, 随着新能源汽车的发展, 其制热无发动机的余热利用, 跨临界CO2循环因其强劲的制热特性再一次进入大众的视野.近些年, 学者纷纷针对CO2在车辆热管理领域的应用展开了充分的优化研究. 例如, Yin等人针对新能源乘用车中跨临界CO2制冷系统在不同工况下的充注量进行了详细的优化研究, 采用充注率的概念探讨了系统从欠充到合适再到过充状态下的性能变化过程,结果显示, 欠充和过充均会对系统性能造成较大衰减.类似地, 为了进一步提升车用跨临界CO2热泵空调系统的紧凑性与轻量化, Dong等人开发并使用了跨临界CO2四通换向阀、集成化气分-回热器及各类微通道换热器等. 研究显示, 跨临界CO2系统的制热能力提升十分明显, 在低至−25°C的低温条件下仍然能稳定充分供热, −10°C条件下的制热性能相对R134a依旧提升80%以上. 此外, 针对车用跨临界CO2系统制冷性能比传统R134a系统稍差的劣势, 有学者提出了将CO2与R290、R41等制冷剂混合的方法, 使车用空调系统制冷性能提升20%以上, 基本达到与R134a系统相当的状态. Li等人及Subei和Schmitz研究了车用跨临界CO2系统中的局部细节, 如微通道气体冷却器、管路压降等方面的优化空间, 为整个系统制冷能效的提升提供了理论基础.综上所述, 凭借优异的环保效应、宽工况适应性及与车辆系统的兼容性, 近些年CO2制冷剂被广泛地推向新能源汽车、客车、轨道交通等领域, 并引起了学术界与行业界的广泛关注与总体看好. 不过, 受限于CO2制冷剂独特的物性, 车辆热泵空调向CO2技术的转型需要对系统进行重新设计, 这也是限制该技术快速发展的主要掣肘.R1234yf是美国杜邦公司和霍尼韦尔公司为R134a量身打造的替代方案, 其热物性与R134a相近, 但ODP=0, GWP=4, 环保性良好. 虽然研究显示,R1234yf制冷剂与传统R134a或R410A的惯用润滑油存在一定的兼容性问题, 但目前行业中替代常规R134a制冷剂时, 只需将原本车辆热泵空调系统中的R134a制冷剂放空, 再重新加入R1234yf即可, 无须重新设计, 短期适用性******.2008年, R1234yf首次被推向车辆热管理应用领域并得到了良好的效果, 结果显示, R1234yf系统的性能与R134a系统仅相差4%~8%. 因此, 自2010年左右开始, 关于R1234yf热物理性质或两相流动特性的研究次第展开, 经过一段时间的发展, R1234yf向乘用车领域的推广逐渐形成规模. Zhao等人研究发现,同样的热负荷需求下, R1234yf的制冷剂充注量相比R134a减少了10%左右; 而Lee和Jung的研究表明, 虽然充注量和压缩机排气温度均有所降低, 但R1234yf系统的制冷性能同样比R134a出现了4.0%左右的衰减. 另外, 针对环保性, 有学者指出, 单纯的低GWP与当量温室效应气体排放量低并不严格对等, 因此提出了全生命周期碳排放算法, 将制冷剂全生命周期过程的所有直接和间接碳排进行合并计算. 结果显示, R1234yf全生命周期碳排同样低于传统R134a, 甚至低于制冷剂本身GWP更低的纯天然工质CO2.因为属于新型制冷工质, 虽然R1234yf等HFO类制冷剂自推出以来在全球市场的响应一直都十分积极,但长期使用过程中也逐渐暴露出一些安全性问题. 例如,近期R1234yf被认定为轻微可燃制冷剂,R1234yf溶于水可能形成三氟乙酸等. 甚至, 最新的研究提出, HFO类制冷剂在大气中会分解产生CF3CHO(三氟乙醛), 最终分解产生CHF3(HFC-23). HFC-23是一种强温室效应气体, 可能最终导致HFO类制冷剂的GWP值进行重新评估. 另外, 受限于美国公司的专利保护, R1234yf高昂的价格也是目前限制其在国内广泛普及的主要问题.R290(丙烷, CH3CH2CH3)同样属于天然工质, 其ODP=0, GWP=3.3, 热物理性能参数与R134a相近, 但标准沸点更低, 因此可以适用于更低的环境温度. 相比汽车空调常用的制冷剂R134a, R290除了在环保性上具有更好的表现之外, 由于更高的气化潜热、更小的分子质量、更高的工作压力及工作密度, 可以大大减少车辆热泵空调系统中制冷剂的充注量, 更加符合轻量化、紧凑化原则.Ghodbane针对R290替代R134a作为汽车空调循环工质的方案进行了分析和研究. 结果表明, 虽然碳氢化合物类制冷剂在制冷剂当量碳排放方面具有重要优势, 但在循环性能上相较常规R134a系统有5%~12%的衰减. 然而, 由于R290的标准沸点很低, 因此比较适用于低温环境以热泵制热工况运行, 在<−10°C环境温度下拥有远超R134a的制热性能表现, 甚至在−20°C的严寒条件下也拥有接近跨临界CO2热泵的制热COP,是新能源汽车热管理系统的下一代备选制冷剂之一.不过, 虽然R290的热物性及环保性良好, 但安全等级仅为A3, 属于可燃制冷剂, 使用过程中始终存在安全隐患. 一般需要构建二次循环, 使R290制冷剂回路完全处于乘员舱外的发动机箱中, 而借助其他安全的循环工质作为媒介将冷量或热量带入乘员舱内, 这也造成了循环效率的大幅降低. 在此背景下, 虽然很多学者研究并优化了R290在车辆制冷系统内的泄漏情况, 或主张采用多元混合物制冷剂的方式降低R290的当量充注量, 但可燃性一直是R290制冷剂******的安全隐患.应对新能源汽车的冬季制热问题, R410A因制热特性优异也获得了一定的关注, 其ODP=0, 但GWP值高于2000. 近些年, 比亚迪连续推出了搭载R410A热泵空调系统及R410A补气增焓式热泵空调系统的新能源乘用车, 使用效果证明, 采用补气增焓方法的R410A热泵空调系统在冬季制热条件下具备十分突出的性能优势, 甚至可以在−20°C以上的低温环境下正常运行并提供足够制热量, 节省了PTC电加热功耗, 使电动车冬季续航里程有所恢复. 然而, 目前车辆领域采用R410A的尝试一般只是为了借鉴其在家用领域的成熟技术,从而作为车辆行业制冷剂的暂时性过渡替代物, 在当前车辆领域应用背景下不具有长远的前景.R32(二氟甲烷, CH2F2)同属碳氢化合物, ODP=0,但GWP高达675, 在GWP普遍低于150的车用制冷剂的要求下, 环保优势并不明显.R32常压沸点为−51.6°C, 运行压力较高, 适用于低温制热工况, 但受制于微可燃性及较高GWP的固有属性, 在汽车空调领域中的应用相对较少. 研究显示, 由于R32的低温制热性能与高温制冷性能均能达到较优良水平, 节省了很多低温PTC电辅热耗功, 因此运行能耗较低, 间接当量碳排放较少, 从全生命周期环保性的角度来说, 也许是一种具备一定前景的制冷剂替代选择. 由于R32是R410A的组成成分之一, 但GWP显著低于R410A, 因此相对R410A系统, R32系统能够大幅降低当量CO2及SO2的排放量, 尤其将R32与GWP值很低的R744、HFO类制冷剂混合使用后, 既能兼顾热泵空调系统的制冷与制热能力, 又能大幅降低混合工质的当量GWP值, 是一种值得深入研究的方案.随着汽车产业的深入发展, 电动化、智能化、网联化、共享化将成为未来汽车产业发展的重要方向.汽车“新四化”的提出对新能源汽车热管理系统有了更高的要求, 同时也在一定程度上为其发展指明了方向.新能源汽车热管理系统的长远发展, 除了要提高整体能效, 增加电动汽车的续航里程, 还应兼备高度集成化、热害控制、远程控制、座舱环境个性化、宽温区高效化、关键零部件开发、环保工质替代等关键技术.综合而言, 在当前新能源汽车发展以及碳中和目标的背景下, 新能源汽车热管理行业也应向绿色高效化、功能一体化、结构模块化、控制智能化的“新四化”方向发展.汽车热管理系统绿色高效发展将成为我国交通领域实现碳中和的有力助力, 绿色高效化成为新能源汽车热管理系统发展的核心. 绿色高效化体现在强温室效应工质的减排方面, 这一工作已经成为当前毋庸置疑的问题. 但是, 下一代新能源汽车热管理系统的制冷剂替代路线尚不明确, 形成以CO2/R290/R1234yf为主流、各形式混合工质为辅的百花齐放状态. CO2具有强劲的低温制热特性, 但工作压力高且高温制冷性能略差; R290具有良好的制冷、制热性能, 但易燃易爆;R1234yf与R134a性能相当且温室效应低, 但依然无法满足新能源汽车冬季低温制热的需求. 下一代新能源汽车热管理制冷剂技术路线基本受两大因素影响和制约: 一方面是国家相关标准和法规, 应对环境污染、气候变暖问题的具体政策实施; 另一方面, 还受新能源汽车本身固有的需求特性的演变和不同区域下的功能多样性影响.绿色高效化还体现在热泵技术的发展: 低温续航衰减也是新能源汽车发展面临的瓶颈问题之一, 能否解决冬季里程焦虑也逐渐成为整车热管理的技术核心.随着热管理对能量利用效率的需求日渐提高, 如何保障新能源汽车热泵空调系统宽温区(−30~40°C)的性能、减小能耗是热管理系统亟须突破的关键技术. 通过各子系统之间的高效耦合与协调控制可以实现能效******化, 余热的有效回收方法能够减小制热能耗, 同时可以改善系统的制热性能. 热泵和余热利用及其相互交叉耦合的形式将成为未来热管理的主要方向.因此, 在我国碳中和的大背景下, 减排和节能成为迫切需求, 新能源汽车热管理系统的下一代发展势必以绿色高效化为导向.新能源汽车热管理系统不仅要兼顾车室内温度的冷热控制, 更要对三电设备(电池、电机、电控)进行更为精细化的温度管理. 随着乘客对舒适性和安全性需求增加, 一套多功能的热管理系统将成为主流. 因此,应对高密度电池和电机/电控的精细化热管理、综合能效提升、乘员舱舒适性提升等关键问题, 实现整车能量管控, 功能一体化成为新能源汽车热管理系统发展的方向标. 下一代新能源汽车热管理系统的功能一体化需兼顾整车安全性目标、动力性目标、续航能力目标、舒适性目标以及耐久性目标.首先, 新能源汽车热管理系统要求更为合理的能量调配, 使所有关键部件的温度变化具有较高的安全裕度. 电池、电机、电控的热管理安全性是新能源汽车的核心问题. 如何通过子系统的协调设计, 提高关键部件温度变化的安全裕度, 是新能源汽车热管理设计的首要目标. 功能上的一体化设计也为热管理子系统的协同控制提供了完整的平台. 其次, 除了安全性目标之外, 三电设备的精细化温度管理对其动力性和续航能力起着决定性的作用, 为了实现三电设备的精细化温度管理和能量调配, 需要对各子系统进行高度耦合,充分利用各子系统能量, 精细化的温度管理以及能量的高效分配都是关键, 这样的需求越发驱动热管理系统功能的一体化设计. 再次, 随着人们生活水平的提高, 驾乘人员对车室空气质量、驾乘舒适度的要求也会日益增加, 不同气候条件、不同人群对车室环境的要求也不尽相同, 多样化的需求同样需要热管理系统的功能一体化得以保障. 最后, 耐久性目标要求系统级优化温度平衡, 降低电机绝缘损伤, 延缓电池老化和容量衰退. 这样的目标不仅是对单一部件、单一工况进行能量调配, 更需要将全系统、全天候所面临的问题加入到功能一体化设计中来, 为热管理系统的健康管理提供基础.总之, 更安全、更舒适的乘坐需求, 多样化、多目标热管理需求驱使新能源汽车热管理系统的功能设计向着更为一体化的方向发展.传统汽车空调部件相对简单, 车载空调的结构布局形式通常也仅是适配车身结构, 通过单一的部件连接, 实现车室空调的功能. 然而, 随着新能源汽车的发展, 热管理功能需求的复杂化、多样化和精细化导致整车热管理系统的部件数量、接头数量呈爆发式增长.零部件的增加不仅导致接口数量成倍增加, 也引发可靠性降低, 安装、维修成本增加. 同时, 零部件的分散式布置也带来振动、噪音的不可控性, 给整车NVH(noise vibration and harshness)带来挑战; 热管理附件的增多带来的体积变大问题也给结构设计带来挑战.因此, 在新能源汽车的快速发展和热管理批量产业化的驱动下, 系统结构模块化成为未来热管理系统发展的迫切需求.热管理系统的结构模块化主要体现在零部件的集成和功能性模块两种方式上. 当前新能源汽车热管理系统形式呈现多样化, 零部件的集成方式也根据热管理系统不同呈现多样性, 主要包含带回热功能的储液器、车用四通换向阀的发展、换热器与阀件集成、全通节流阀、多通阀、热管理水路部件的集成等.除了当前已有的零部件集成, 更为简洁的集成方式或将为更加彻底的功能性模块带来新的机遇和挑战.更大程度的集成按功能结构划分, 包括: (1) 前端模块;(2) 空调箱; (3) 制冷剂处理模块; (4) 电池、电机、电控模块. 热管理系统结构的模块化在不同车型之间通用性增强, 使热管理系统在经历复杂化、多样化的发展后, 又重新向着结构简洁的方向发展.新能源汽车热管理的精细化和功能的复杂化, 在系统布局、结构设计的基础上, 行之有效的控制策略是保障整个系统安全、稳定运行的前提. 如何实现热管理的快、稳、准, 在复杂需求驱动和智能化牵引下,控制智能化成为未来精细化热管理的灵魂.复杂系统和精细化温度管控离不开动态运行的控制, 未来的新能源汽车一体化热管理系统所涉及的控制量和目标量将愈趋增加, 导致控制维度增加, 依靠传统的标定控制不仅大大增加开发成本, 同时控制精度低, 难以实现最优能量管控. 以MPC控制方法为基础,结合实时路况信息、用户多样化特征等的智能化算法,实现对新能源汽车热管理系统的精细化、多样化预测性控制, 在新能源汽车热管理系统的能量智能管控中的重要性逐渐凸显. 控制智能化或将成为新能源汽车热管理系统未来不可或缺的一环.